Du möchtest deine Batterieverkabelung so einfach und robust wie möglich gestalten. Für viele Menschen ist Batterieverkabelung wie schwarze Magie – aber George kam zur Rettung 😉
George hat die Grundlagen sehr gut erklärt – welche Komponenten du brauchst und wie du sie anschließt. Sieh selbst im untenstehenden YouTube-Video.
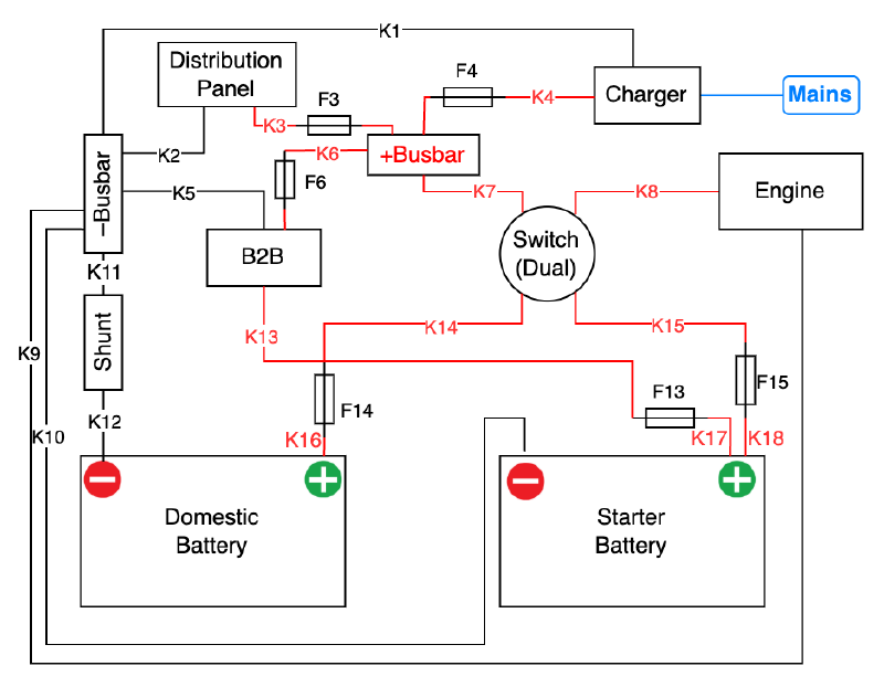
George stellt ein einfaches Verdrahtungsschema vor, das ich in eine Zeichnung umgesetzt habe.
Siehe das original Schema oben. Und dies ist das Schema im Diagram Stil:
Wenn du die Zeichnung anpassen möchtest, öffne die Datei einfach in draw.io oder lade sie hier herunter.
Sieh dir „Raceboat Refit – Battery Upgrade & Supporting Mods – Step-By-Step“ unten an und abonniere hier den großartigen RefitandSail-Kanal von George Isted.

